
Altitude: = 1000M
Wind speed: e34m / LS (not more than 700pa)
Ambient temperature: maximum temperature 40 ° C, minimum temperature - 35C;
Relative humidity: the daily average value shall not be greater than 95%, and the monthly average value shall not be greater than 95%
Shockproof: the horizontal acceleration shall not be greater than 0.4m/s2, and the vertical acceleration shall not be greater than 0.15mmls2
Inclination of installation site: no more than 3 °
Installation environment: it is installed in a place without fire, explosion hazard, serious pollution, chemical corrosion and violent vibration.
If the above conditions are exceeded, it can be negotiated with the company.
Small size, compact structure and easy installation.
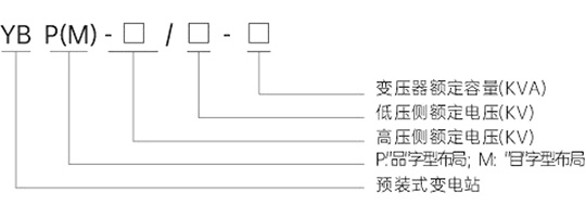
The substation structure is arranged in the shape of "item" or "product"
The shell materials of the product are aluminum alloy plate, stainless steel plate, composite plate, glass fiber reinforced cement plate, etc
The substation base is made of galvanized channel steel or cement, with strong corrosion resistance and sufficient mechanical strength
The box top cover adopts double-layer structure, which has good heat insulation, radiation protection and ventilation effects
Each room of the substation is separated by iron plate to form an independent small room. Each room is equipped with lighting facilities, and the top of the transformer is equipped with automatic exhaust device to adjust the temperature of the transformer room
The box color of box transformer is flexible and can be coordinated with the surrounding environment
The transformer can be freely configured with oil transformer or dry transformer of various performances
Performance parameters:
